Обьект: с. Бачелино Ярковского муниципального района
Задача объекта: очистка воды подземного водоисточника для хоз.-бытовых и питьевых целей
Требования к очищенной воде: Качество питьевой воды, подаваемой потребителю, должно соответствовать требованиям СанПиН 2.1.4.1074-01 «Питьевая вода. Гигиенические требования к качеству воды централизованных систем питьевого водоснабжения. Контроль качества. Гигиенические требования к обеспечению безопасности систем горячего водоснабжения», по следующим показателям:
- железо – не более 0,3 мг/дм3
- бактериологические показатели.
Качество исходной воды:
- железо общее до 5,0 мг/л
- мутность до 30 мг/л
- цветность до 50 оЦ
- окисляемость перманганатная до 10,0 мг О/л
Характеристики установки:
- Производительность установки: 350,0 — 400,0 м3/сутки
- Пиковый расход: до 20,0 м3/ч
- Тип исполнения станции: блочно-комплектная установка
- Режим работы станции: автоматический, с периодическим обслуживанием.
- Электропитание: 380 В, 50 Гц
- Габаритные размеры: 8000 х 4900 х 3200 мм
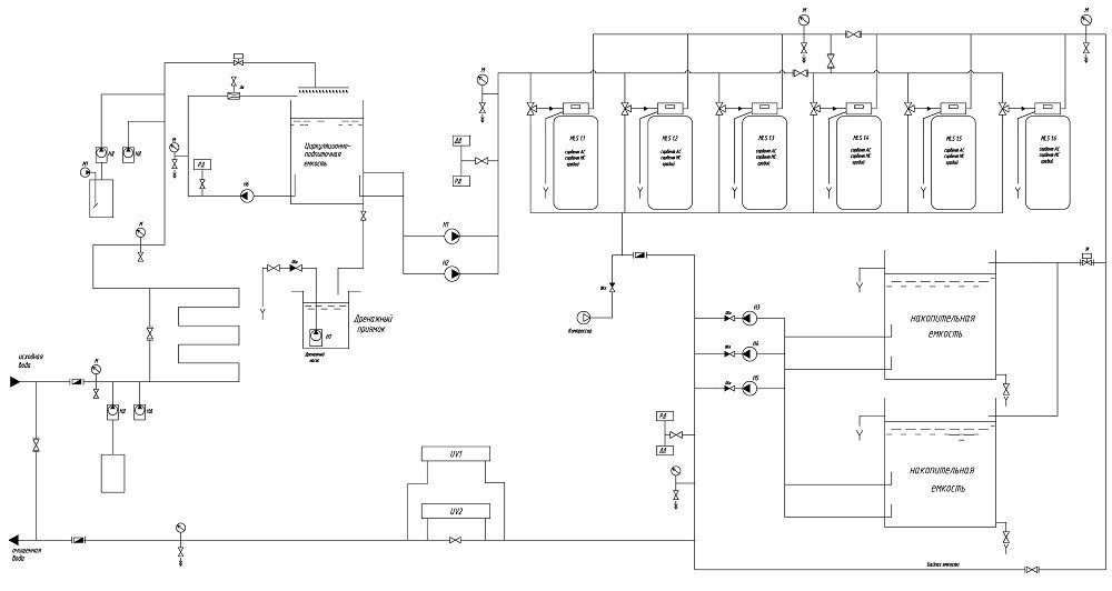
Принципиальная схема системы очистки воды:
Принципиальная технологическая схема блочной станции очистки воды выглядит следующим образом.
Исходная вода из подземной скважины поступает на станцию, проходя через счетчик с импульсным выходом и узел ввода реагентов. Посредством насосов-дозаторов пропорционального дозирования в нее вводятся растворы коагулянта и гипохлорита натрия. Реагенты дозируются по сигналу от импульсного счетчика. Смешение гипохлорита натрия с обрабатываемой водой осуществляется при помощи смесителя трубного типа.
Для приготовления рабочего раствора коагулянта используется мешалка электрическая.
Затем вода поступает в циркуляционно-подпиточную емкость исходной воды. Подача воды в емкость осуществляется через разбрызгивающее устройство. Кроме того, емкость оборудована блоком эжекторов и циркуляционным насосом. Все это способствует улучшению процессов окисления загрязняющих веществ, содержащихся в воде, а также, отдувке газов.
Затем из циркуляционно-подпиточной емкости группой насосов I-го подъема вода подается на блок фильтрования, состоящий из 6-ти параллельно работающих колонн фильтрации с автоматическими клапанами управления. Данная стадия обеспечивает снижение концентрации окисленных загрязнений, удаление механических примесей, взвесей, осветление и снижение цветности воды. Все фильтры работают и промываются в автоматическом режиме. После блока фильтрования предусмотрены резервуары чистой воды РЧВ — 2 емкости. Забор воды из РЧВ и подача ее потребителю осуществляется группой насосов II -го подъема
Обеззараживание воды осуществляется непосредственно перед подачей в сеть на установке УФ обеззараживания.
Фото объекта:
Отправьте on-line заявку на консультацию /
вызов специалиста или звоните нам по тел.:
8 800 234 08 89


