Обьект: ООО «ЦВМР» СНЕЖИНКА»
Требования к очищенной воде: соответствие нормативам СанПиН 2.1.4.1074-01
Качество исходной воды: железо общее- до 23,0 мг/дм3, марганец – до 0,21 мг/дм3, жесткость – до 6,2 ºЖ, перманганатная окисляемость – до 10,35 мгО/дм3
Характеристики установки:
- Производительность установки: 50,0 м3/сутки
- Максимальный часовой расход: 10,0 м3/ч
- Тип исполнения: размещение оборудования в блочном здании
- Режим работы станции: автоматический, с периодическим обслуживанием
- Электропитание: 380 В, 50 Гц
- Габаритные размеры, мм: 5500 х 3000 х 2800
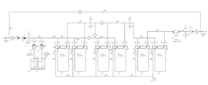
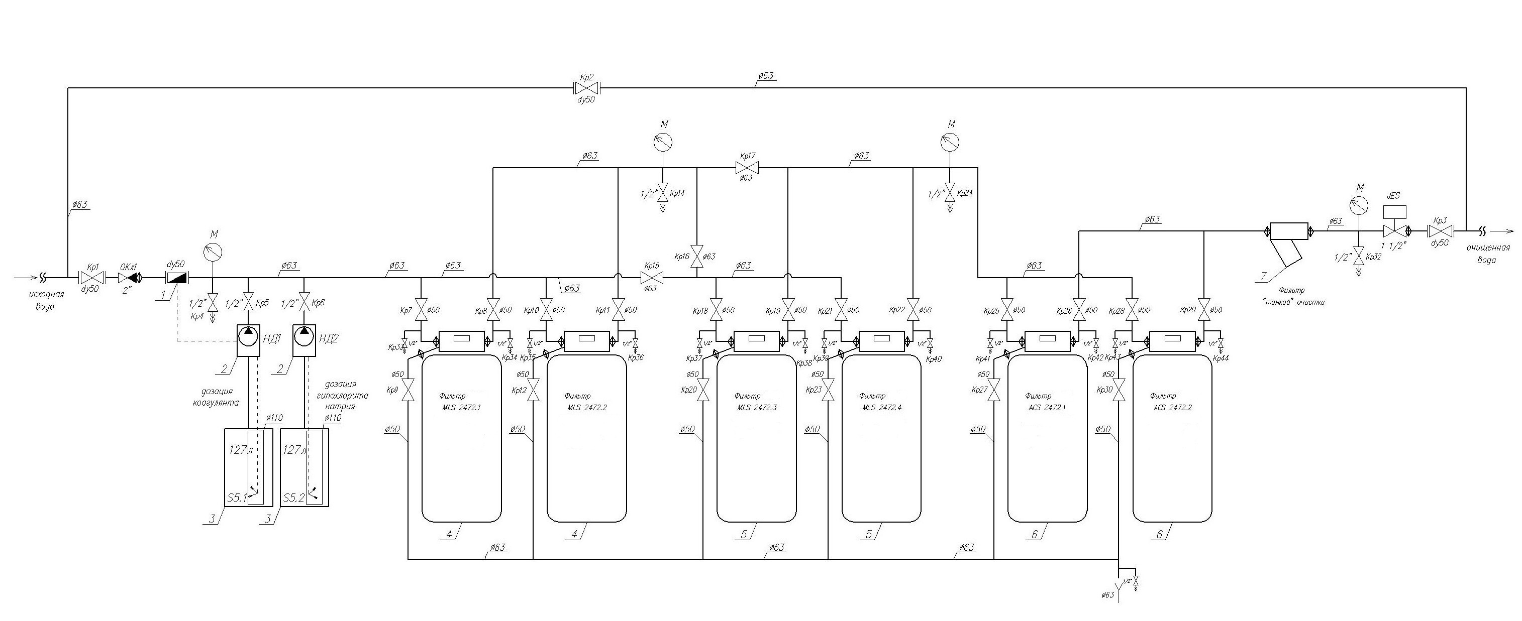
Принципиальная схема системы очистки воды:
Исходная вода из скважины подается на очистку. По сигналу от импульсного счетчика пропорционально расходу воды дозируются растворы коагулянта и гипохлорита натрия. Затем вода направляется на блок фильтрации 1-й ступени. Данная ступень предназначена для первичного осветления воды, удаления хлопьев образовавшихся загрязнений, частичного снижения концентраций железа и марганца. Блок фильтрации 1-й ступени состоит из 2-х параллельно работающих фильтров (систем) с автоматическими клапанами управления. Далее вода подается на 2-ю ступень фильтрации, которая также состоит из 2-х параллельно работающих фильтров (систем). Эта ступень предназначена для более эффективного осветления воды, а также для гарантированного снижения концентрации ионов аммония. Для улучшения органолептических качеств питьевой воды предусмотрен блок сорбционной очистки (состоит также из 2-х параллельно работающих фильтров-систем).
Затем очищенная вода через дисковый фильтр «тонкой» очистки подается потребителю через уже имеющийся у заказчика блок УФ обеззараживания. Во время промывки любого фильтра подача воды в резервуары очищенной воды (РЧВ) прекращается, для этого предусмотрен 2-хходовой автоматический вентиль JES.
Фото объекта:






