Обьект: Месторождение ООО «Газпромнефть-Восток»
Задача объекта: очистка подземной и поверхностной воды, раздача очищенной воды в тару потребителя
Требования к очищенной воде: обеззараживание воды, снижение содержания в очищенной воде соединений железа, марганца, аммония, солей жесткости, цветности, мутности до норм СанПин 2.1.4.1074- 01 – для питьевой воды
Качество исходной воды:
- железо общее до 30 мг/л
- марганец до 1,0 мг/л мутность до 50 мг/л
- цветность до 250 оЦ
- жесткость до 10 оЖ
- аммиак и аммоний-ион до 4,0 мг/л
- окисляемость перманганатная до 30,0 мг О/л
Характеристики установки:
- Производительность установки: 10,0 — 15,0 м3/сутки
- Пиковый расход: до 2,0 м3/ч
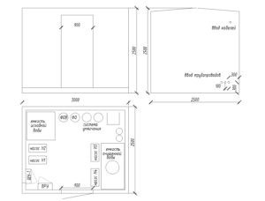
- Тип исполнения станции: блочно-комплектная установка
- Режим работы станции: автоматический, с периодическим обслуживанием.
- Электропитание: 220 В, 50 Гц
- Габаритные размеры: 3000 х 2500 х 2500 мм
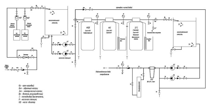
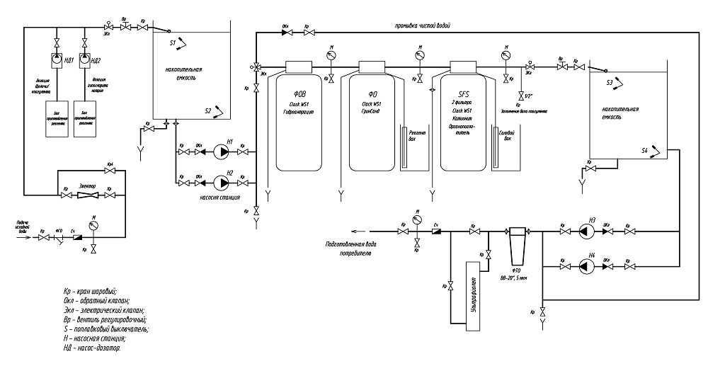
Принципиальная схема системы очистки воды:
Исходная вода со скважины или из поверхностного водоисточника поступает на установку, проходит через фильтр грубой очистки, счетчик-расходомер, манометр и узел ввода химических реагентов.
Узел дозирования реагентов в исходную воду предназначен для ввода в обрабатываемую воду коагулянта, окислителя или раствора щелочи в зависимости от показаний счетчика-расходомера
Затем в накопительной емкости происходит окисление соединений железа, марганца, аммония, органических веществ, а затем их коагуляция и осаждение.
Затем насыщенная реагентами вода проходит через водо-воздушный эжектор с целью насыщения воды из скважин кислородом воздуха, отдувки растворенных газов (углекислоты, сероводорода), окисления железа, марганца, органических соединений.
Обработанная вода поступает в реагентную емкость. Излишки воздуха удаляются через дыхательный клапан на емкости. В емкости происходят реакции окисления, укрупнение образующихся хлопьев, их осаждение.
Далее обработанная вода при помощи насосной станции Н1 (Н2) подается на трехступенчатую фильтрацию
I и II ступени фильтрации протекают на скорых напорных фильтрах с каталитической загрузкой, где происходит реакция дополнительного окисления и задержание образовавшихся в результате окисления хлопьев загрязнений. Первая ступень фильтрования (фильтр осветлительный ФОВ) промывается обратной промывкой, вторая ступень фильтрования (фильтр обезжелезивания ФО) регенерируется раствором перманганата калия.
После фильтров осветления и обезжелезивания вода проходит через фильтр умягчения для снижения содержания солей жесткости и затем накапливается в емкости чистой воды.
Накопительная емкость очищенной воды служит для хранения запаса воды и обеспечения пиковых расходов. Из накопительной емкости вода подается потребителю при помощи насосных станций Н3, Н4, проходя доочистку на фильтрах тонкой очистки и установке УФ-обеззараживания. Установка ультрафиолетового обеззараживания предназначен для обеззараживания воды, то есть уничтожения содержащихся в ней вирусов и бактерий.
Для учета потребления чистой воды на выходе станции установлен счетчик-расходомер.
Трубная инсталляция и запорная арматура
При монтаже системы используются трубопроводы из полипропилена.
Система водоочистки укомплектована запорной арматурой, манометрами для контроля давления, кранами отбора проб после каждой ступени очистки, счетчиками для учета водопотребления. Система запорной арматуры позволяет подать воду по байпасу (обводной линии) отдельных ступеней системы водоочистки, для возможности обслуживания данных ступеней.
Фото объекта:
Отправьте on-line заявку на консультацию /
вызов специалиста или звоните нам по тел.:
8 800 234 08 89





